| Description |

| BLOC DIAGRAMME |

| Fonctionnement |
| Mode initial |
| 1. |
RPAS vérifie l'ID et la référence (tableau de formes) lors de l'initialisation
en utilisant la communication LIN.
|
| 2. |
Si l'ID du capteur ou le paramètre du capteur est le même que la valeur
attendue, le système RPAS est initialisé dans les 500 ms après avoir
activé ALL1 et passé la vitesse R.
|
| 3. |
Si l'ID du capteur ou le paramètre du capteur est différent de la valeur
attendue, le mode initial peut durer environ 1,2 seconde après avoir
activé ALL1 et passé la vitesse R à cause de l'apprentissage de l'ID
du capteur ou du paramètre du capteur.
|
| 4. |
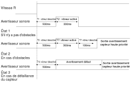
RPAS exécute le diagnostic de chaque capteur lors de l'initialisation.
T1 : temps d'initialisation RPAS
|
| MODE NORMAL |
| 1. |
Mode d'info conducteur pour RPAS ON
|
| 2. |
Mode de détection d'obstacle
|
| Zone de détection |
| 1. |
Condition test - pôle PVC (diamètre de 75 mm, longueur 1 m) et à la
température ambiante
|
| 2. |
Tolérance de distance (mesurée à l'avant du capteur)
81 cm ~ 120 cm : ± 15 cm
41 cm ~ 80 cm : ± 10 cm
Inférieur à 40 cm : ± 10 cm
|
| 3. |
Moins de 30 cm ne peut pas être détecté.
|
| 4. |
Spécification de la zone de palpage
L'impulsion de son a une durée fixe.
La pause entre les impulsions est liée à la distance de l'obstacle et
n'est pas variable.
Bien que la position de l'obstacle ne se déplace pas pendant un certain
temps, l'avertisseur sonore (BCM) doit maintenir l'avertissement. Et
bien qu'un obstacle qui fait actuellement l'objet d'une alerte soit
loin, l'avertisseur sonore doit maintenir l'avertissement en fonction
de la distance de l'obstacle.
Le son d'avertissement est généré par l'algorithme de l'ECU qui mesure
la distance de l'obstacle depuis le capteur.
La distance est divisée en trois plages de détection. Les obstacles
inférieurs à 30 cm du capteur ne peuvent pas être détectés.
|
|
État |
1er avertissement (120 cm) |
2nd avertissement (80 cm) |
3ème avertissement (40 cm) |
|
La distance entre le véhicule et l'obstacle est proche |
Avertissement immédiat |
||
|
La distance entre le véhicule et l'obstacle est éloignée |
Retard d'avertissement de 2 sec |
Retard d'avertissement de 2 sec |
Retard d'avertissement de 1 sec |
| Méthode d'avertissement de RPAS |

| Tableau de temps pour le son d'avertissement RPAS |



| Spécification de sortie de l'alarme de division de la distance d'intervalle du capteur |

| 1. |
Première alarme (81 cm ~ 120 cm)
|
| 2. |
Seconde alarme (41 cm ~ 80 cm)
|
| 3. |
Troisième alarme (40 cm ou moins)
|
| 4. |
Cycle d'alarme de défaillance
Quand le système démarre et que le capteur présente des erreurs, le
son d'avertissement comme la position du capteur est le suivant.
|
| Méthode de manipulation d'erreur |
|
division |
Condition d'erreur |
Condition de désarmement |
|
Routine initiale |
Détection de BUS LIN OFF une fois |
Désarmement (si BUS LIN ON est détecté 4 fois de suite lors de la routine
générale) |
|
Routine normale |
Détection de BUS LIN OFF 4 fois de suite |
Désarmement (si BUS LIN ON est détecté 4 fois de suite) |
| 1. |
BUS LIN OFF signifie aucune réponse des capteurs quand BCM envoie la
requête aux capteurs.
|
| 2. |
Si une erreur se produit lors de la routine initiale, son d'avertissement
de diagnostic + affichage de l'erreur
|
| 3. |
Si une erreur se produit lors de la routine normale, affichage de l'erreur
uniquement
|
| 4. |
Si une erreur se produit dans la condition directe de chaque capteur,
l'erreur est ensuite transmise à la condition indirecte (côté capteur).
|
|
division |
Condition d'erreur |
Condition de désarmement |
|
Routine initiale |
Détection du message d'erreur du capteur |
Désarmement (si le message selon lequel le capteur est normal est détecté
4 fois de suite, le désarmement est impossible lors de la routine initiale)
|
|
Routine générale |
Détection du message d'erreur du capteur 4 fois de suite |
Désarmement (si le message selon lequel le capteur est normal est détecté
4 fois de suite) |
| 1. |
En cas de comptage de défauts, le message de sortie ou le dernier signal
valide doit être transmis.
|
| 2. |
Si une erreur se produit lors de la routine initiale, son d'avertissement
de diagnostic + affichage de l'erreur
|
| 3. |
Si une erreur se produit lors de la routine générale, affichage de l'erreur
uniquement
|
Unité de commande du système d′aide au stationnement arrière Composants et emplacement
des composants
Capteur ultra- sonique Composants et emplacement des composantsMoteur de l′essuie-glace arrière Procédures de réparation
DÉPOSE
1.
Détachez le bouchon de l'essuie-glace (A), puis déposez le bras de l'essuie-glace
arrière (C) après avoir retiré un écrou (B).
2.
Ouvrez le hayon puis enlevez la garniture du hayon.
...
Composants et emplacement des composants
EMPLACEMENT DES COMPOSANTS
1. Bouton Marche/Arrêt (SSB)
2. Clé FOB
3. Dispositif clé smart
4. Antenne intérieure 1
5. Antenne intérieure 2
6. Module de commande de la carrosserie
7. Poignée de porte et antenne de porte
8. Ante ...