Kia Picanto: Recherche de pannes
Kia Picanto Revue Technique Automobile
| RECHERCHE DES PANNES DE
BASE |
| GUIDE DE RECHERCHE DES PANNES
DE BASE |

FORMULAIRE D'ANALYSE DES PROBLÈMES DU CLIENT

PROCÉDURE DE CONTRÔLE DE BASE
MESURE DE L′ ÉTAT DE LA RÉSISTANCE DES PIÈCES ÉlectroniqueS
La résistance mesurée à haute température après la marche du véhicule peut être
élevée ou faible. La résistance doit donc être mesurée à la température ambiante
(20 °C, 68 °F), sauf autre indication.
|
La valeur de référence pour la température ambiante lors de la prise
de mesure de résistance est (20 °C, 68 °F).
|
PROCÉDURE DE CONTRÔLE EN CAS DE PROBLÈME INTERMITTENT
Le plus difficile parfois dans le dépistage des anomalies est lorsqu'un problème
récurrent n'apparaît pas lors du test. Par exemple, le problème n'apparaît que
lorsque le véhicule est froid et non lorsqu'il est chaud. Dans ce cas, le technicien
doit lire minutieusement la "FEUILLE D'ANALYSE DE PROBLEMES CLIENT" et recréer
(Simuler) l'environnement et les conditions dans lesquelles le problème apparaît.
| 1. |
Supprimez le code de diagnostic des pannes (DTC).
|
| 2. |
Vérifiez la connexion du connecteur et contrôlez les bornes afin de
vous assurer de l'absence de connexions défectueuses, de fils desserrés,
déformés, cassés ou de fiches corrodées. Ensuite, vérifiez que les connecteurs
sont toujours connectés correctement.

|
| 3. |
Secouez légèrement le connecteur et le faisceau de câblage verticalement
et horizontalement.
|
| 4. |
Réparez ou remplacez le composant défectueux.
|
| 5. |
Vérifiez que le problème a disparu lors de l'essai sur route.
|
● SIMULATION DES VIBRATIONS
| a. |
Capteurs et actionneurs
: faire vibrer légèrement les capteurs, les activateurs ou les relais
avec le doigt.
|
Une vibration trop forte peut casser les capteurs, les actionneurs
ou les relais
|
|
| b. |
Connecteurs et faisceau de câblage
: secouez légèrement le connecteur et le faisceau de câblage verticalement,
puis horizontalement.
|
● SIMULATION DE LA CHALEUR
| a. |
Chauffez les composants suspectés de causer un dysfonctionnement avec
un sèche-cheveux ou une autre source de chaleur.
| •
|
NE chauffez PAS les composants aux endroits où ils peuvent
être endommagés.
|
| •
|
NE chauffez PAS l'ECM directement.
|
|
|
● SIMULATION DE PROJECTIONS D'EAU
| a. |
La projection d'eau sur le véhicule permet de simuler un jour pluvieux
ou une condition d'humidité extrême.
|
NE projetez PAS de l'eau directement dans le compartiment moteur
ou sur les composants électroniques.
|
|
● SIMULATION DE CHARGE LECTRIQUE
| a. |
Activez tous les systèmes électriques pour simuler une surtension (radios,
ventilateurs, lumières, dégivreur de fenêtre arrière, etc.).
|
PROCÉDURE DE CONTRÔLE DES CONNECTEURS
| 1. |
Manipulation du connecteur
| a. |
Ne tirez jamais sur le faisceau de câbles lors de la déconnexion
des connecteurs.

|
| b. |
Lors de la dépose du connecteur avec verrouillage, appuyez ou
tirez sur le levier de verrouillage.

|
| c. |
Etre attentif au clic s'il s'agit de connecteurs de verrouillage.
Ce son indicque qu'ils sont verrouillés correctement.

|
| d. |
Lorsqu'un appareil d'essai est utilisé pour vérifier la continuité
ou pour mesurer la tension, insérez toujours la sonde d'essai
du côté du faisceau de câblage.

|
| e. |
Vérifiez si les bornes du connecteur sont étanches à l'eau côté
connecteur. Depuis le côté du faisceau, il n'est pas possible
d'accéder aux connecteurs étanches à l'eau.

|
| •
|
Utilisez un fil fin pour éviter d'endommager la borne.
|
| •
|
Veillez à ne pas endommager la borne lors de l'insertion
de la sonde du testeur.
|
|
|
| 2. |
Point de vérification du connecteur
| a. |
Lorsque le connecteur est connecté :
Maintenez le connecteur, vérifiez la connexion et le verrouillage.
|
| b. |
Lorsque le connecteur est déconnecté :
Vérifiez la borne manquante, la borne sertie ou l'âme de fil
cassée en tirant légèrement sur le faisceau de câblage.
Vérifiez visuellement l'absence de rouille, de contamination,
de déformation et de courbure.
|
| c. |
Vérifiez la condition de serrage de la borne :
Insérez une borne mâle de rechange dans une borne femelle et
ensuite vérifiez les conditions de serrage de borne.
|
| d. |
Tirez légèrement sur les fils individuels pour vous assurer
que chaque fil est fixé correctement à la borne.

|
|
| 3. |
Méthode de réparation de borne du connecteur
| a. |
Nettoyez les points de contact à l'aide d'un pistolet à air
et /ou d'un chiffon.
|
N'utilisez jamais du papier de verre pour polir les
points de contact, sinon ils risquent d'être endommagés.
|
|
| b. |
Dans le cas d'une pression de contact anormale, remplacez la
borne femelle.
|
|
PROCÉDURE DE CONTRÔLE DES FAISCEAUX DE CÂBLAGE
| 1. |
Avant de déposer le faisceau de câblage, vérifiez la position du faisceau
de câblage et le sertissage afin de le réparer correctement.
|
| 2. |
Vérifiez si le faisceau de câblage n'est pas tordu, tiré ou desserré.
|
| 3. |
Vérifiez si la température du faisceau de câblage n'est pas anormalement
élevée.
|
| 4. |
Vérifiez si le faisceau de câblage tourne, bouge ou vibre contre le
coin coupant d'une pièce.
|
| 5. |
Vérifiez la connexion entre le faisceau de câblage et tous les composants
installés.
|
| 6. |
Si la garniture du faisceau de câblage est endommagée, fixez, réparez
ou remplacez le faisceau.
|
PROCÉDURE DE CONTRÔLE DES CIRCUITS LECTRIQUES
● CONTRÔLE DU CIRCUIT OUVERT
| 1. |
Procédures pour le circuit ouvert
| • |
Vérification de la continuité
|
Si un circuit ouvert apparaît (comme indiqué dans [FIG. 1]), il peut
être détecté grâce à l'étape 2 (méthode de contrôle de la continuité)
ou l'étape 3 (méthode de contrôle de la tension) comme indiqué ci-dessous.

|
| 2. |
Méthode de vérification de la continuité
|
Lors de la mesure de la résistance, secouez légèrement le faisceau
de câblage de haut en bas ou d'un côté à l'autre.
|
|
Spécification (Résistance)
1 Ω ou moins → Circuit normal
1 MΩ ou plus → Circuit ouvert
|
| a. |
Déconnectez les connecteurs (A) et (C) et mesurez la résistance
entre ces deux connecteurs comme indiqué dans la [Fig 2].
Dans la [FIG.2.], la résistance mesurée sur les lignes 1 et
2 est respectivement supérieure à 1 MMΩ et inférieure à 1 Ω.
Le circuit ouvert est la ligne 1 (la ligne 2 est le circuit
normal). Pour trouver le point de rupture correct, vérifiez
la sous-ligne de la ligne 1 comme décrit dans l'étape suivante.

|
| b. |
Déconnectez le connecteur (B) et mesurez la résistance entre
les connecteurs (C) et (B1) et les connecteurs (B2) et (A) comme
indiqué dans la [Fig 3].
Le cas échéant, la résistance mesurée entre les connecteurs
(C) et (B1) est supérieure à 1 MΩ et le circuit ouvert se situe
entre la borne 1 du connecteur (C) et la borne 1 du connecteur
(B1).

|
|
| 3. |
Méthode de contrôle de tension
| a. |
Pour les connecteurs encore connectés, mesurez la tension entre
la masse du châssis et la borne 1 des connecteurs (A), (B) et
(C) comme indiqué dans la [Fig 4].
La tension mesurée à chaque connecteur est de 5 V, 5 V et 0
V respectivement. Ainsi, le circuit ouvert se trouve entre les
connecteurs (C) et (B).

|
|
● CONTRÔLE DU COURT-CIRCUIT
| 1. |
Méthode d'essai pour le court-circuit au circuit de la masse
| • |
Vérification de la continuité avec la masse du châssis
|
S'il y a un court-circuit au circuit de la masse (comme indiqué dans
[FIG. 5]), le point de rupture peut être détecté en suivant l'étape
2 (méthode de contrôle de la continuité avec la masse du châssis) comme
indiqué ci-dessous.

|
| 2. |
Méthode de vérification de la continuité (avec la masse du châssis)
|
Lors de la mesure de la résistance, secouez légèrement le faisceau
de câblage de haut en bas ou d'un côté à l'autre.
|
|
Spécification (Résistance)
1 Ω ou moins → Court-circuit à la masse
1 MΩ ou plus → Circuit normal
|
| a. |
Débranchez les connecteurs (A) et (C) et mesurez la résistance
entre le connecteur (A) et la masse du châssis comme indiqué
dans la [Fig 6].
La résistance mesurée sur les lignes 1 et 2 de cet exemple est
respectivement inférieure à 1 Ω et supérieure à 1 MΩ. La ligne
1 est le court-circuit au circuit de masse (la ligne 2 est le
circuit normal). Pour trouver le point de rupture correct, vérifiez
la sous-ligne de la ligne 1 comme décrit dans l'étape suivante.

|
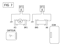
| b. |
Déconnectez le connecteur (B) et mesurez la résistance entre
le connecteur (A) et la masse du châssis et (B1) et la masse
du châssis comme indiqué dans la [Fig 7].
La résistance mesurée entre le connecteur (B1) et la masse du
châssis est de 1 Ω ou moins. Le court-circuit au circuit de
la masse se trouve entre la borne 1 du connecteur (C) et la
borne 1 du connecteur (B1).

|
|
TABLEAU DES RECHERCHES DES PANNES EN FONCTION DES SYMPTÔMES
SYMPTÔME PRINCIPAL
|
PROCÉDURE DE DIAGNOSTIC
|
VÉRIFIER GALEMENT
|
Démarrage impossible
(Le moteur ne démarre pas)
|
| 3) |
À interrupteur d′inhibiteur (A/T) ou interrupteur de démarrage
d′embrayage (M/T)
|
|
|
Démarrage impossible
(Combustion incomplète)
|
| 2) |
Contrôlez la pression du carburant
|
| 3) |
Vérifiez le circuit d′allumage
|
| 4) |
Recherche des pannes de l'immobiliseur (si le témoin de l'immobiliseur
clignote)
|
|
| • |
Fuites d′air d′admission
|
| • |
Courroie de distribution décalée ou cassée
|
|
Difficulté au démarrage
|
| 2) |
Contrôlez la pression du carburant
|
| 3) |
Contrôlez la sonde ECT et le circuit (Vérifiez le DTC)
|
| 4) |
Vérifiez le circuit d′allumage
|
|
| • |
Fuites d′air d′admission
|
| • |
tincelle d′allumage faible
|
|
Mauvais ralenti
(Régime ralenti irrégulier, instable ou incorrect)
|
| 1) |
Contrôlez la pression du carburant
|
| 3) |
Contrôlez la correction de carburant à long terme et à court
terme (Voir FLOT DES DONNÉES DE CLIENT)
|
| 4) |
Vérifiez le circuit de commande de vitesse de ralenti (Vérifiez
le DTC)
|
| 5) |
Vérifiez et testez le corps du papillon
|
| 6) |
Contrôlez la sonde ECT et le circuit (Vérifiez le DTC)
|
|
| • |
Fuites d′air d′admission
|
| • |
tincelle d′allumage faible
|
|
LE MOTEUR CALE
|
| 2) |
Contrôlez la pression du carburant
|
| 3) |
Vérifiez le circuit de commande de vitesse de ralenti (Vérifiez
le DTC)
|
| 4) |
Vérifiez le circuit d′allumage
|
| 5) |
Contrôlez le circuit CKPS (Vérifiez le DTC)
|
|
| • |
Fuites d′air d′admission
|
| • |
tincelle d′allumage faible
|
|
Conduite médiocre
( ÉQUILIBRE)
|
| 1) |
Contrôlez la pression du carburant
|
| 2) |
Vérifiez et testez le corps du papillon
|
| 3) |
Vérifiez le circuit d′allumage
|
| 4) |
Contrôlez la sonde ECT et le circuit (Vérifiez le DTC)
|
| 5) |
Vérifiez si le système d′échappement est obstrué
|
| 6) |
Contrôlez la correction de carburant à long terme et à court
terme (Voir FLOT DES DONNÉES DE CLIENT)
|
|
| • |
Fuites d′air d′admission
|
| • |
tincelle d′allumage faible
|
|
Cognement
|
| 1) |
Contrôlez la pression du carburant
|
| 2) |
Vérifiez le liquide de refroidissement
|
| 3) |
Vérifiez le radiateur et le ventilateur de refroidissement électrique
|
| 4) |
Vérifiez les bougies d′allumage
|
|
|
conomie de carburant médiocre
|
| 1) |
Vérifiez le style de conduite du client
|
| •
|
Le climatiseur est-il constamment allumé ou le mode
de dégivreur est-il en marche?
|
| •
|
La pression des pneus est-elle correcte?
|
| •
|
Le véhicule transporte-t-il une charge excessivement
lourde?
|
| •
|
L'accélération est-elle trop importante, trop fréquente?
|
|
| 2) |
Contrôlez la pression du carburant
|
| 4) |
Vérifiez si le système d′échappement est obstrué
|
| 5) |
Contrôlez la sonde ECT et le circuit
|
|
| • |
Fuites d′air d′admission
|
| • |
tincelle d′allumage faible
|
|
Difficultés à faire le plein de carburant
(Débordement lors du ravitaillement)
|
| 1) |
Testez la soupape de fermeture de l′absorbeur
|
| 2) |
Vérifiez le tuyau/flexible d′alimentation en carburant
|
| •
|
crasé, tordu ou obstrué?
|
| •
|
Le flexible d'alimentation est déchiré
|
|
| 3) |
Vérifiez le reniflard des vapeurs du réservoir de carburant
situé entre le canister d′émission de vapeurs de carburant et
le filtre à air
|
| 4) |
Vérifiez le canister d′émission de vapeurs de carburant
|
|
| • |
Dysfonctionnement du pistolet à essence de la station service
(si ce problème survient à une station service spécifique lors
du ravitaillement)
|
|
Spécifications
Système d′alimentation en carburant
Élément
Spécification
Réservoir de carburant
Capacité
...
Autres materiaux:
Composants et emplacement des composants
INDEX D'EMPLACEMENT DES
COMPOSANTS
Compartiment moteur
1. Condensateur
2. Dessicateur du récepteur
3. Compresseur
4. Soupape d'expansion
5. Port de service (haut)
6. Port de service (bas)
7. Transducteur de pre ...
Étiquette du cric
■ Exemple • Type A
■ Exemple • Type B
■ Exemple • Type C
1. Nom du modèle
2. Charge maximum autorisée
3. Lors de l'utilisation du cric, serrez le frein à main.
4. Lors de l'utilisation du cric, arrêtez le moteur.
5. Ne vous allongez jamais sous un véhicule soute ...